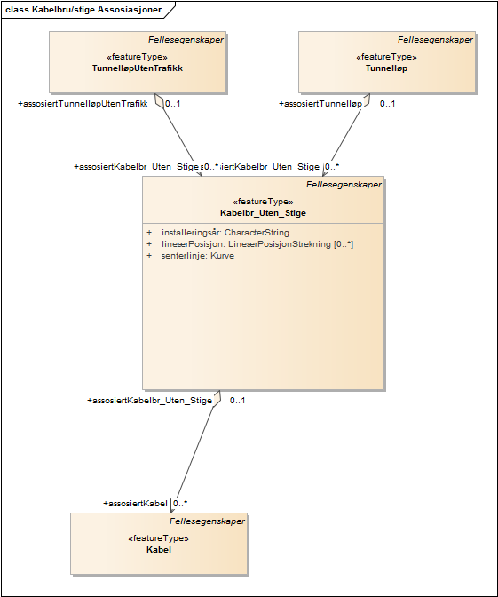
Kabelbru/stige Assosiasjoner

diagram

Statens vegvesen Ukjent

Kabelbru/stige Assosiasjoner